Sender Rundfunk-Geschichte Header

Sender Berlin - Magdeburger Platz

zusammengetragen von: Jürgen Tiedmann

Rundfunksender

Sendestation / Ort Zeit Band Frequenz Meter Programm Leistung Bemerkungen
Berlin
Magdeburger Platz
Lützowstr. 33/37
Sender Berlin 2
von ???
bis
12.05.1925
  ??? kHz   ohne   inoffizielle Versuchssendungen
12.05.1924
bis
1926
MW 599,6 kHz 500,0 Funkstunde 0,75 kW

(1,5 kW)
Inbetriebnahme

Ersatz für Sender Berlin Voxhaus
10.1924
bis
09.1927
MW 594,1 kHz 505,0 Funkstunde 0,75 kW
(10 kW)
Anfangs gemeinsamer Betrieb mit Sender Voxhaus

Am 12.5.1924 nahm die Deutsche Reichspost in den Rütgerswerken am Magdeburger Platz den Sender in Betrieb. Da ein Sender nicht kurzfristig geliefert werden konnte wurde vorerst ein Versuchssender von der Firma Dr. Erich Franz Huth GmbH benutzt.

Er hatte insgesamt 5 Röhren. Die Endstufe bestand aus zwei parallel geschalteten Senderöhren, womit eine Leistung von 0,75 kW abgestrahlt werden konnte.

   Quelle: [113] S. 13

Der Sender war nicht mehr ausschließlich auf einem Tisch montiert, sondern in getrennten Holzgestellen für die Röhren und für die Abstimmmittel.

   Quelle: Quelle: [32] 1924, Heft 4, S. 59

Die Antennenanlage wurde ebenfalls von der Firma Huth errichtet. Als Antennenträger dienten zwei Holzgittermaste in Doppelpyramidenform, die sich in einem Abstand von 53 m befanden.
Der eine Mast mit 25 m Höhe stand auf dem Haupt-Rütgershause, Magdeburger Platz 31.
Der zweite Mast mit 35 m Höhe stand auf dem Neben-Rütgershause. In diesem zweiten Haus befanden sich in 3 Räumen der Sender sowie der Maschinen- und Akkumulatorenraum (im Keller standen die Maschinen, im ersten Stock die Akkumulatoren und in einem weiteren Raum der Sender mit Schalttafeln und Geräten).

Zwischen den Masten hing eine vierdrähtige T-Antenne von etwa 47 m Länge und 6 m Breite.

Quelle: [32] 1924 S. 59 Quelle: [113]

Der Versuchssender wurde noch 1924 durch einen neuen Sender abgelöst.

   Quelle: Quelle: [32] 1924, Heft 4, S. 60

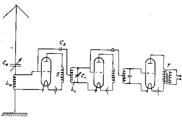
Im linken Schrank befinden sich die Röhren. Unten die Regler zum Einschalten und Regulieren der Heizspannung. Oben der Regler für die Gitterkreisabstimmung für die Auswahl der auszusendenden Wellen zwischen 350 und 1.000 m.

Im rechten Schrank befand sich der Antennenkreis. Der unterste Regler diente zur Einstellung des Wellenbereiches. In der Mitte wurde die Kopplung zwischen den Röhren und dem Antennenkreis eingestellt. Der obere Regler diente dazu auf die Welle des Gitterkreises abzustimmen. Ganz oben ist der Abgang zur Antenne zu sehen.

Es wurden vier Röhren LS 83 mit je 500 W Leistung und eine Modulationsröhre mit einer Leistung von 100 W verwendet.

   Quelle: Quelle: [32] 1924, Heft 4, S. 60
Rechts Röhre LS 83, links Modulationsröhre

Die Röhren wurden von dem Akkumulator aus geheizt.

Für die etwa 6.000 V Anodenspannung wurde eine Hochfrequenzmaschine mit einer Frequenz von 10 kHz verwendet welche gleichgerichtet wurde. Ein Teil der Gleichrichteranlage ist hinten zwischen den beiden Schränken zu sehen.

Das Programm erhielt der Sender über eine Fernsprechleitung von den Aufnahmeräumen im Vox-Haus.

Am 21.6.1926 stürzte einer der Holzmasten um, weil ein Halteseil durchgerostet war. Zehn Tage konnte dann nicht gesendet werden. Für die Wiederaufnahme der Sendungen spannte man die Antenne behelfsmäßig auf.

Bis September 1927 waren nacheinander fünf verschiedene Sender in Betrieb. Zuletzt noch ein Sender des Telegraphentechnischen Reichsamtes. Bei Einem dieser Sender wurde, erstmalig für die Mittelwelle, die Sendefrequenz durch Hochfrequenzmaschinen und nicht durch Röhren erzeugt. Ein anderer Sender arbeitete mit der Heising-Latour-Schaltung, welche von Amerika und England übernommen wurde. Diese beiden Sender konnten jedoch nicht die gestellten Anforderungen erfüllen.


Quellen: [10], [32], [39], [113]

nach oben Seitenanfang Letzte Änderung dieser Seite: 07.04.2023